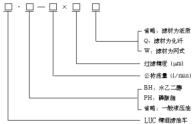
LUC型精細濾油車(濾油機)
| 一、概述: 隨著液壓工業的飛速發展,對液壓系統工作的可先靠性提出了更高的要求目前,液壓系統中的故障有70%左右是由于油液的污染造成的,為了控制液壓系統的污染程度,除了在液壓系統中安裝濾油器外。對于注入系統內的新油需用濾油車進行預過濾。同時也可用濾油車對液壓系統進行循環過濾,凈化系統油液。 該精細油車最大特點是濾油精度高,性能可靠,結構緊湊,外形美觀移動靈活,使用維修方便濾油精度有3、5、10、20、30、40微米。用戶可根據需要自由選擇。只要調換不同精度濾芯就可達到使用要求。 精細濾油車可為液壓系統、靜壓系統、潤滑系統與各類用油系統的油液作灌注或定期過濾。對臟油回收也具有一定的經濟效果。是理想的節能設備。 精細濾油車僅濾除油液中雜質。對油液的各項指標無影響。 |
![]() |
![]() |
![]() |
|
型 號 |
流量 (l/min) |
壓力損失 (MPa) |
粗濾精度 (um) |
精濾精度 (um) |
電機功率 (kW) |
電壓 (V) |
重量 (Kg) |
尺 寸 | ||
|
H |
A |
B | ||||||||
|
DYUC-16×※ |
16 |
≤0.02 |
100 |
3、5 |
0.37 |
380 |
60 |
920 |
470 |
350 |
|
DYUC-40×※ |
40 |
10、20 |
0.75 |
90 |
930 |
560 |
400 | |||
|
DYUC-63×※ |
63 |
30、40 |
1.1 |
100 |
960 |
560 |
400 | |||
|
DYUC-100×※ |
100 |
1.5 |
110 |
960 |
560 |
400 | ||||
|
濾油車型號 |
粗濾芯型號 |
精濾芯型號 |
輸送膠管 |
骨架式油封 |
|
DYUC-16×※ |
WU-63×100-J |
CZX-16×※ |
19 |
20×40×10 |
|
DYUC-40×※ |
CZX-40×※ |
25 |
20×45×10 | |
|
DYUC-63×※ |
CZX-63×※ |
25 |
25×45×10 | |
|
DYUC-100×※ |
WU-100×100-J |
CZX-100×※ |
32 |
30×50×10 |
2、骨架式油封系油泵軸封
六、使用與保養
1、濾油車啟動時不能使油泵反轉,當確認轉向后,才能正常工作。
2、為了精濾芯能正常工作,應及時打開排氣閥,將濾筒中空氣排凈。
3、濾油車使用一段時間后,因粗濾芯堵塞造成油泵噪音增加,應及時清洗粗濾芯。
4、精濾芯使用一段時間后,因污染物堵塞引起壓力高達0.4 Mpa時,應及時清洗或更換。
5、如果濾油車抽不出油,應檢查油泵轉向是否正確,油箱至油泵吸口密封是否可靠,吸油口雖否離開油面或油液已吸完。
6、當發現濾油車流量減少時,應檢查粗、精濾芯是否堵塞嚴重。油泵軸封是否磨損或因反轉而造成吹出,吸入空氣。
上一個: DPL單筒網片式過濾器 下一個: XYLC稀油過濾加油機



